
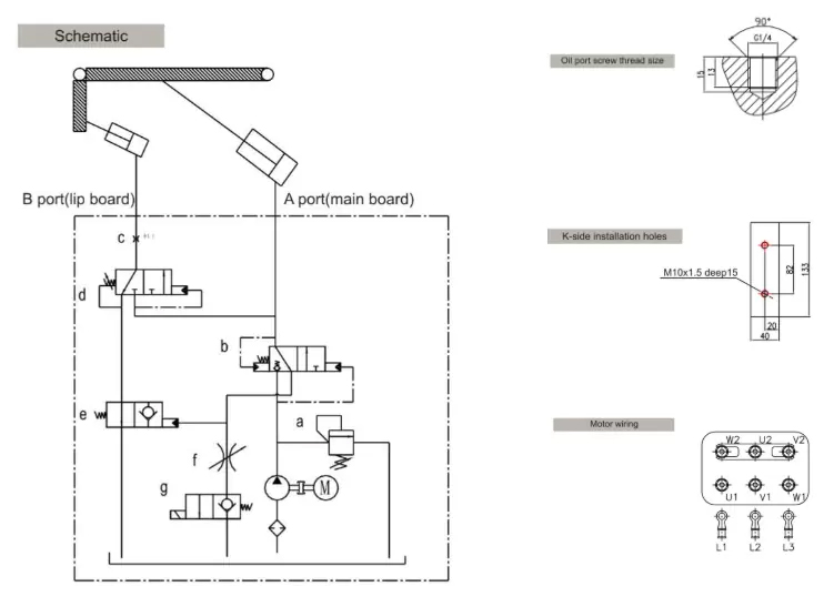
登车桥动力单元由交流电动机,高压齿轮泵,油箱,液压阀等组成。该液压动力组件专为具有液压控制的装货码头设计, 它为登车桥提供液压能。 动力单元只能间歇性地重复工作。 它可以控制两个单作用气缸。
该产品可以很好的防潮保护,在存储、运输和操作过程中必须小心。 在安装动力单元之前,请确保所有液压部件干净。

| 登车桥动力单元 | |||
| 型号 | WSD-DCQ-001 | WSD-DCQ-002 | WSD-DCQ-003 |
| 区别 | 无电磁阀 | 带常闭电磁阀 | 带常开电磁阀 |
| 电压 | 110V/220V/380V/415V | ||
| 功率 | 0.75KW/1.1KW/1.5KW | ||
| 电机速度 | 1440RPM | ||
| 泵流量 | 2.5ml/r | ||
| 系统压力 | 18Mpa | ||
| 油箱容量 | 5L | ||
| 输出线 | G1/4 |
||





